Da var orginal Criuse controllen installert etter noen år i en eske.
Var veldig plug&play og skjønner ikke hvorfor jeg ikke har tatt meg tid til det her før.
Enste som manglet fra det jeg kjøpte var en speed sensor, men denne kjøpte jeg fra GoWesty.
Syns systemet fungerer overaskende bra når man lærer seg at den dropper 5-10km når man aktiverer den før den kikker inn og kjører hastigheten opp igjen.
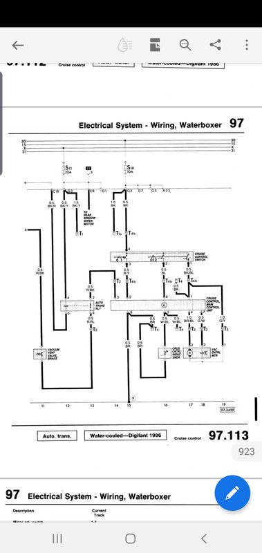
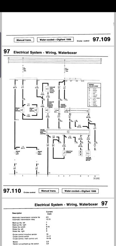
Jeg hadde criuse fra en manuell bil og når man ser på koblingsskjema så ser man at automat har noen forskjeller men skjønner egentlig ikke hva de er godt for. Jeg "slettet" bare opplegget for vacum og NC bryteren for den ene av de to pedalene
Koblingsskjema for automat
Koblingsskjema for Manuel
Litt bilder av installasjonen
Så av orginalt utstyr denne bilen mangler nå, kommer jeg egentlig bare på 2 ting. Air condition og Abs bremser